DC-57D (DC-60D) transportador de motor CC
Cat:Transportador de rolo de motor elétrico
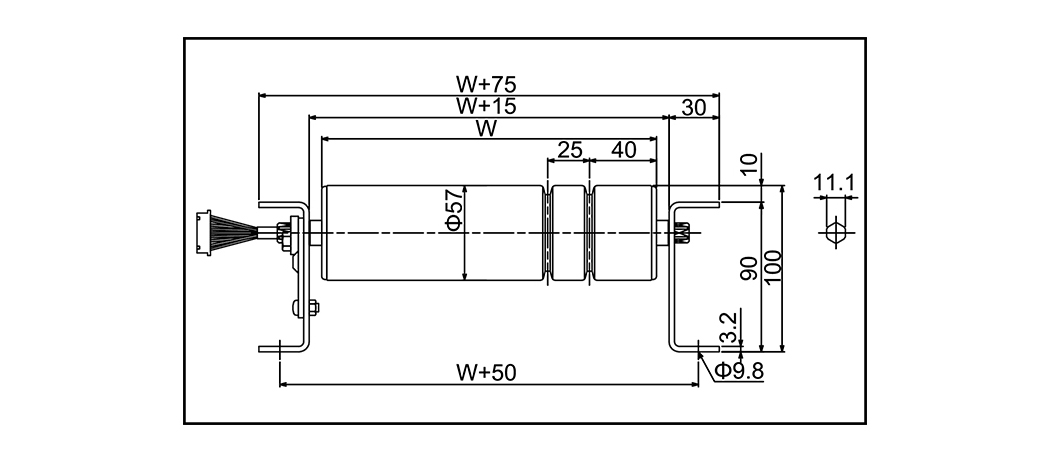
Modeloo DC-57D (DC-60D) Modo de unidade Rolo de mot...
O transportador do rolo do motor é um tipo de transportador em que os rolos elétricos substituem o motor de acionamento tradicional para girar os rolos. Esse design maximiza a economia de espaço, tornando-o especialmente adequado para transportadores e aplicações de vários níveis que exigem alturas ultra-baixas. Os rolos de motor são classificados em dois tipos com base na tensão: CA (corrente alternada) e CC (corrente direta) .

Modeloo DC-57D (DC-60D) Modo de unidade Rolo de mot...
| Modeloo | DC-57D (DC-60D) | ||
| Modo de unidade | Rolo de motor (cinto PUV) | ||
| Rolo auxiliar Diâmetro x espessura x eixo | 57,2 × 1,4 × 12 (60,5 × 2,3 × 12) (Galvanizando) | ||
| Largura do rolo | 300 ~ 1000 | ||
| Pitch roller | 75 100 150 | ||
| Tamanho do quadro | 90 × 30 × 3,2 | ||
| Comprimento (l) | 1000 (1050) 1500 2000 (1950) 3000m | ||
| Largura do transportador | W 75 | ||
| Velocidade (m/min) | Model 25 tipo 30 tipo 40 tipo 95 tipo | Min 5.8 7.0 9.6 21.2 | Máx 31.4 38.3 52.4 115.0 |
| Energia motora | 35W | ||
| Poder | DC24V | ||

Modeloo DC-57AQ (DC-60AQ) Modo de unidade Rolo de m...
| Modeloo | DC-57AQ (DC-60AQ) | ||
| Modo de unidade | Rolo de motor (correia PU V) | ||
| Rolo auxiliar Diâmetro x espessura x eixo | 57.2x1.4x12 (60,5 × 2,3 × 12) (Galvanizando) | ||
| Largura do rolo | 300 ~ 1000 | ||
| Pitch roller | 75 100 150 | ||
| Tamanho do quadro | 90 × 30 × 3,2 (120 × 30 × 3,2) | ||
| Comprimento (l) | 1000 (1050) 1500 2000 (1950) 3000m | ||
| Largura do transportador | W 120 | ||
| Velocidade (m/min) | Model 25 tipo 30 tipo 40 tipo 95 tipo | Min 5.8 7.0 9.6 21.2 | Máx 31.4 38.3 52.4 115.0 |
| Energia motora | 35W | ||
| Poder | DC24V | ||

Largura do rolo 500 600 700 800 Rolo...
| Largura do rolo | 500 | 600 | 700 | 800 | |
| Rolo molor | 42.7x66.5 | 42.7x71.3 | 42.7x76.7 | 42.7x80.0 | |
| Rolo auxiliar | 42.7x66.4 | 42.7x71.3 | 42.7x76.2 | 42.7x80.0 | |
| Velocidade V 50/60Hz (m/min) | 3 | 2.3/2.6 | 2.5/2.8 | 2.6/2.9 | 2.6/3.0 |
| 4 | 3.2/3.6 | 3.4/3.8 | 3.5/3.9 | 3.6/4.0 | |
| 5 | 4.5/4.9 | 4.2/4.6 | 4.4/4.8 | 4.5/4.9 | |
| 10 | 8.7/10.3 | 11.2/13.3 | 11.7/14.0 | 12.0/14.3 | |
| 15 | 11.8/14.1 | 12.4/14.8 | 12.9/15.5 | 13.3/15.8 | |
| 20 | 16.2/19.3 | 17/20.2 | 17.8/21.1 | 18.2/21.6 | |
Por que a manutenção do transportador de rolos afeta diretamente a vida útil do sistema ...
Leia maisO que torna um transportador de rolos verdadeiramente resistente? Um transportador de ro...
Leia maisO que são transportadores de rolos e por que o tipo é importante? Transportadores de...
Leia maisPor que os transportadores de rolos continuam sendo a espinha dorsal do manuseio de materiais ...
Leia maisSistemas transportadores movimentam milhões de toneladas de materiais todos os dias e...
Leia maisComo Wuxi Huiqian Logistics Machinery Manufacturing Co., Ltd.'s Transportadores de rolos de motor Lidar com o acúmulo de produtos ou os pedidos de atraso?
Nos ambientes de logística e fabricação de ritmo acelerado de hoje, o manuseio eficiente do acúmulo de produtos e da lista de pendências é crucial para manter operações suaves e prevenir atrasos. Wuxi Huiqian Logistics Machinery Manufacturing Co., Ltd., líder em fabricação de equipamentos de logística, oferece uma solução inovadora para esses desafios com seus Transportador motorizado . Esses transportadores, alimentados por rolos elétricos integrados, fornecem desempenho superior no gerenciamento do fluxo de produtos, especialmente em sistemas e aplicações de vários níveis com espaço limitado.
Sobre Wuxi Huiqian Logistics Machinery Manufacturing Co., Ltd.
Fundada em Wuxi, China, a Wuxi Huiqian Logistics Machinery Manufacturing Co., Ltd. se especializou na produção de máquinas e equipamentos de logística de alta qualidade por muitos anos. As ofertas da empresa incluem uma ampla gama de produtos, como rolos, transportadores de rolos, transportadores de correia, gaiolas de armazenamento, carrinhos de logística, mini transportadores, molduras e prateleiras. Com foco na integração da tecnologia avançada japonesa, a empresa ganhou uma reputação de produzir máquinas confiáveis e de alto desempenho.
Localizado no Distrito Nacional de Desenvolvimento de Tecnologia de Hi-Tech Wuxi, a empresa se beneficia de transporte conveniente e de uma gama completa de instalações circundantes que apóiam produção e distribuição eficientes. O Wuxi Huiqian adere a um rigoroso sistema de gerenciamento da qualidade (QMS) e emprega uma força de trabalho altamente qualificada, garantindo que cada produto atenda aos mais altos padrões de qualidade.
Transportadores de rolos de motor: a chave para manusear os backlogs do produto
Nas operações de logística e fabricação, o acúmulo de produtos ou os backlogs ocorrem quando os itens se empilham em vários pontos ao longo da linha de produção ou transporte devido a ineficiências, limitações de equipamentos ou alterações na velocidade de processamento. Sem gerenciamento adequado, os pedidos de atraso podem levar a atrasos, aumento dos custos de mão -de -obra e danos potenciais aos bens.
É aqui que os transportadores de rolos de motor entram em jogo. Esses transportadores, alimentados por motores elétricos construídos diretamente nos rolos, oferecem uma solução de baixo perfil com eficiência espacial para lidar com os backlogs de maneira altamente eficaz.
Como Transportadores de rolos motorizados Ajude a gerenciar o acúmulo de produtos:
Rolos de motor integrados para operação suave: o design exclusivo de Transportadores de rolos de motor Envolve a integração do motor de acionamento dentro dos próprios rolos. Isso elimina a necessidade de motores, cintos e correntes externos, resultando em um sistema transportador mais compacto e simplificado. Em ambientes apertados ou multiníveis, esse design garante que o sistema funcione sem problemas sem consumir espaço excessivo-um recurso essencial ao manusear o acúmulo de produtos.
Controle preciso do fluxo do produto: os transportadores de rolos de motor oferecem melhor controle do fluxo do produto em comparação com os sistemas tradicionais. A capacidade de gerenciar com precisão a velocidade e a direção dos rolos ajuda a evitar bloqueios e backups do produto, garantindo que os itens continuem a se mover no ritmo correto. Ao impedir a sobrecarga em vários pontos ao longo do transportador, os rolos elétricos reduzem a probabilidade de atolamentos de produtos e pedidos em atraso.
Ajustes flexíveis de velocidade: Um dos principais benefícios dos transportadores de rolos de motor é a capacidade de ajustar facilmente as velocidades. Esse recurso é crucial na prevenção de pedidos em atraso, pois permite o gerenciamento do fluxo em resposta a mudanças na velocidade de produção. Se um acúmulo de produtos começar a se formar em um estágio específico, a velocidade do transportador poderá ser ajustada para aliviar o congestionamento, permitindo que os itens continuem se movendo com eficiência pelo sistema.
Design de economia de espaço e de baixo perfil: os transportadores de rolos de motor são particularmente benéficos em ambientes onde o espaço é limitado. Seu design compacto e de baixo perfil os torna adequados para espaços apertados, sistemas de vários níveis ou áreas onde a folga das despesas gerais é uma preocupação. Essa capacidade de operar em espaços restritos, sem comprometer o desempenho, é inestimável para abordar o acúmulo de produtos, especialmente quando os produtos precisam ser empilhados ou classificados em uma área limitada.
Eficiência energética e operação silenciosa: diferentemente dos sistemas de transportadores tradicionais que podem exigir motores, engrenagens ou polias externas, Transportadores de rolos motorizados são alimentados diretamente pelos próprios rolos, tornando-os altamente eficientes em termos de energia. A falta de componentes extras também reduz os níveis de ruído, proporcionando um ambiente de trabalho mais silencioso e mais agradável, o que pode ser particularmente benéfico em ambientes que requerem operação contínua.
Segurança aprimorada do produto: ao impedir o acúmulo excessivo de produtos e garantir um movimento suave e consistente, os transportadores de rolos de motor reduzem o risco de danos ao produto, o que geralmente é uma preocupação quando os itens ficam presos ou são movidos à força nos sistemas tradicionais. Sua operação confiável minimiza o risco de os itens serem danificados durante o processo de manuseio.
Tipos de rolos elétricos e seu papel no manuseio de produtos
Os rolos elétricos podem ser categorizados em dois tipos com base no tipo de corrente elétrica que eles usam: CA (corrente alternada) e CC (corrente direta). Cada tipo tem suas vantagens específicas, dependendo do aplicativo e do nível de controle necessário.
Os rolos do motor CA são ideais para aplicações de alto volume ou de serviço pesado, onde é necessária operação contínua. Eles são mais duráveis e econômicos, tornando-os uma ótima opção para sistemas ou ambientes de transportadores em larga escala com requisitos de fluxo consistentes.
Os rolos de motor CC são preferidos quando o controle preciso da velocidade é necessário. Sua capacidade de fornecer operação mais suave e ajustes de velocidade variável os tornam ideais para aplicações em que os produtos precisam ser tratados delicadamente ou onde ocorrem operações frequentes de partida/parada.
Conclusão: Gerenciando o acúmulo de produtos com os transportadores motores de Wuxi Huiqian
A Wuxi Huiqian Logistics Machinery Manufacturing Co., Ltd. oferece uma solução robusta para o problema comum de acumulação de produtos e backlogs com seus transportadores de rolos de motor. Ao integrar a tecnologia avançada e fornecer projetos de economia de espaço e eficiência energética, esses transportadores ajudam a otimizar o fluxo de material em uma variedade de indústrias, da fabricação à distribuição.
A capacidade de controlar com precisão a velocidade, a direção e o espaçamento dos produtos não apenas garante a operação suave, mas também evita gargalos e atolamentos, minimizando o tempo de inatividade e melhorando a eficiência geral. Seja em espaços apertados, sistemas de vários níveis ou operações de alto volume, os transportadores de rolos de motor fornecem uma solução flexível e confiável para gerenciar o fluxo do produto e eliminar os backlogs.
Se você deseja otimizar seus processos de logística e lidar com o acúmulo de produtos com mais eficiência, os transportadores de motores da Wuxi Huiqian são a resposta. Entre em contato conosco hoje para saber mais sobre como nossos produtos podem aprimorar suas operações e melhorar sua eficiência geral.
Trazendo artesanato para o futuro.
No.60, Zhenhu North Road, cidade de Hudai, distrito de Binhu , Wuxi 214100, China



